CASE STUDYBURNT STORE MARINA

BURNT STORE MARINA SEAWALL REPLACEMENTPROJECT INFORMATION

In January of 2018, Coastal Foundation Solutions was contracted to install helical piles at the Burnt Store Marina located adjacent to Southwest Florida’s beautiful waters of Charlotte Harbour. Burnt Store Marina, a prime waterfront location to avid boaters is one of SWFL’s hidden gems. To increase waterfront real estate value, Safe Harbor Marina had elected to commence renovations at the marina to update the facility. This popular waterside locale provides both residents and tourists a unique waterfront experience. The facility harbors a restaurant and a deli, 526 wet slips and 325 dry stack slips.

Over the last year, revitalization projects within the marina basin have progressed with the most recent being the replacement of the existing ageing forklift launch pad structure.

PROJECT CHALLENGES

The project team encountered a number of methodology challenges including construction in a sensitive, active marina, limited construction access in the dense marine environment, and difficult subsurface soil conditions (sub-surface rock) that are commonly found in this specific location.

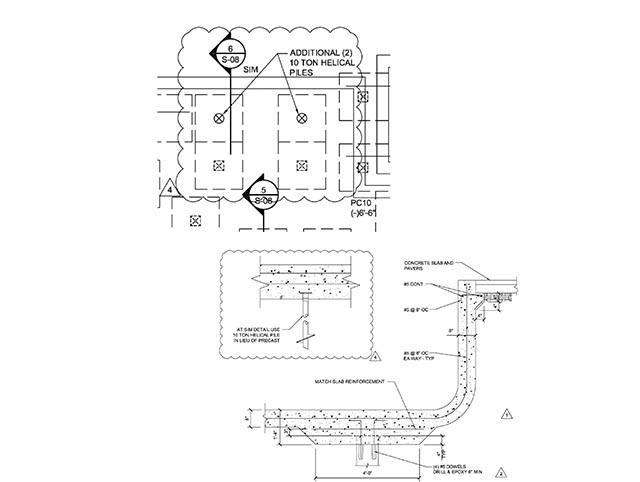
The scope of work entailed removal of an existing concrete forklift launch pad and construction a new structural foundation. This new phase required construction of a sixty (60) foot by thirty (30) concrete structural slab 24” thick sustained by sixty (60) piling.

Structural column loads on the project site were engineered to twenty (20) kips, however the site provided numerous challenges. Subsurface soil conditions at the site consisted of fractured and weathered lime-rock at seventeen feet. The upper portion of the marine layer was relatively stiff/dense soils and became significantly denser with depth. Remnants of previous structures, such as buried concrete tie-backs and large buried concrete masses, were present in the fill to additionally complicate the previously challenging subsurface circumstances.

HELICAL PILE INSTALLATIONTHE SOLUTION

The project team explored several piling options, including hammered timber piles, drilled micropiles, concrete pre-stressed piling, auger cast, and helical piles.

Driven piles were economically viable but were eliminated from consideration due to access issues and noise/vibration concerns. Drilled micropiles and auger-cast piles both presented low-noise and low-vibration answers but were too expensive and generated significant spoils.

Helical foundation piling, was both an attractive selection due to ease-of-access, subtle vibration, and comparatively affordable cost. The team conclusively selected helical piles as the most appropriate and cost-effective piling preference for the project. It tendered low-noise and low-vibration where the driven piles could not offer low-noise and excessive vibration would be an issue.

The final pile engineering was performed by Reuben Clarson Consulting and featured a galvanized 49 ksi steel pipe section manufactured by “Chance”. The piles consisted of a 2 7⁄8-inch-diameter, 0.203-inch-thick shaft with triple-helix (8-inch/10-inch/12-inch) lead sections. The piles were designed to derive end-bearing capacity in the dense soil layer above the fractured rock layer.

HELICAL INSTALLATION

Before the installation of production piles, the General Contractor, Fowler Construction and Development, pre-excavated pile locations to eliminate potential obstacles, including piling and concrete blocks. Pre-excavation proved to be worthwhile, as all 58 piles were successfully installed at their planned locations (Two Pilings were relocated due to debris). Upon termination, all helical piles were cut to their required elevation, and the interior portion of the pipe shaft was pumped with concrete grout to provide additional corrosion defense and pile rigidity. All helical piles were rotated into position in 5 days, which included mobilization. Pile production included a full-time Quality Control person to oversee pile testing and installation. Pile monitoring was performed by Velocity Engineering of Fort Myers, Florida.

The helical piles were installed by Coastal Foundation Solutions (CFS), a Certified Installer of “CHANCE” Helical Foundations Systems.

PRODUCT

Sixty (60) “CHANCE” 2 7⁄8-inch-diameter, 0.203-inch-thick shaft with triple-helix (8-inch/10-inch/12-inch) lead sections were installed. The foundation helicals were positioned with a Komatsu 88 excavator powered by a 10K Pro-Dig hydraulic drive head. CHS advanced the foundation anchors to lengths on the order of 15 to 21 feet to achieve final installation torques. The ultimate required load bearing in compression was 20 KPS. Seventy-five (75) “CHANCE” (RS2875.203) round helical extensions were supplemented to lead sections. This provided adequate capacity in the existing soils. Additionally, a portion of the helical foundation pilings were affixed with a galvanized 7’ by 7” termination cap.

WE WELCOME THE OPPORTUNITY TO EARN YOUR BUSINESS

All rights reserved 2025. | Privacy Policy | FL Construction License: CBC1263386 | Website Managed by Flo Digital Marketing